授权公布号:CN109539731B
热载体法燃料加热回转脱液装置及脱液方法
有效
申请
2019-01-10
申请公布
2019-03-29
授权
2023-05-23
预估到期
2039-01-10
| 申请号 | CN201910024572.6 |
| 申请日 | 2019-01-10 |
| 申请公布号 | CN109539731A |
| 申请公布日 | 2019-03-29 |
| 授权公布号 | CN109539731B |
| 授权公告日 | 2023-05-23 |
| 分类号 | F26B11/04;F26B21/00;F26B25/00;F26B25/02;F26B25/12;F26B25/16 |
| 分类 | 干燥; |
| 申请人名称 | 江苏鹏飞集团股份有限公司 |
| 申请人地址 | 江苏省南通市海安县城北工业园 |
专利法律状态
2023-05-23
授权
状态信息
授权
2019-03-29
公布
状态信息
公布
摘要
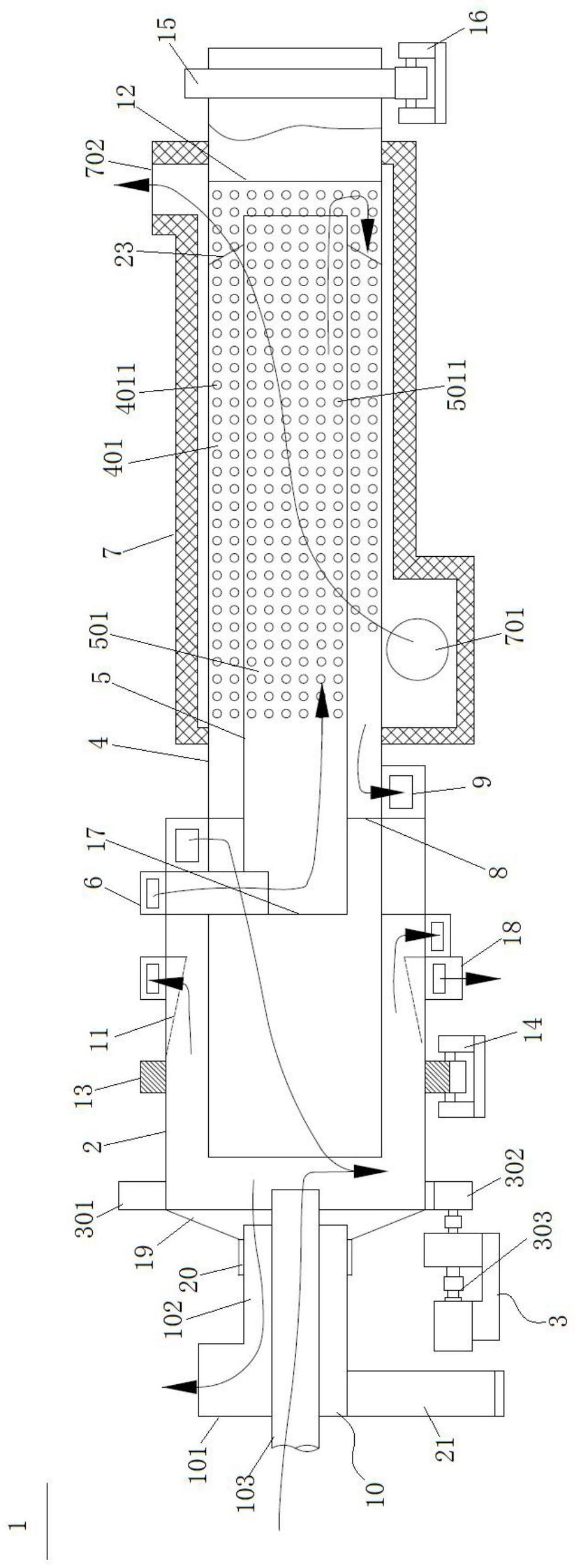
本发明涉及一种热载体法燃料加热回转脱液装置及脱液方法,通过热载体加热含液物料,将含液物料中的液体加热成水蒸气,使含液物料形成干粉,其中热载体法燃料加热回转脱液装置包括:外筒体,用于为热载体加热含液物料提供一容置空间;驱动装置,与外筒体连接,驱动装置用于驱动外筒体转动;中间筒体,与外筒体固定连接,中间筒体通过外筒体转动而带动其转动,中间筒体的一端设置于外筒体内,中间筒体的另一端穿过外筒体设置于外筒体外部。本发明采用三筒结构,通过在中间筒体上的网式中间筒体段及内筒体上的网式内筒体段对热载体进行加热,在外筒体内对物料进行烘干,使热载体加热区与含液物料蒸发区分开,进而使热烟气与脱液蒸气分开排出。


