授权公布号:CN114622320B
牵伸热辊组件、聚酰胺66细旦丝牵伸系统及生产工艺
有效
申请
2022-03-22
申请公布
2022-06-14
授权
2023-05-12
预估到期
2042-03-22
| 申请号 | CN202210281504.X |
| 申请日 | 2022-03-22 |
| 申请公布号 | CN114622320A |
| 申请公布日 | 2022-06-14 |
| 授权公布号 | CN114622320B |
| 授权公告日 | 2023-05-12 |
| 分类号 | D02J1/22;D06B1/14;D02J1/08;D02G1/02;D01F6/60;D01F11/08 |
| 分类 | 纱线;纱线或绳索的机械整理;整经或络经; |
| 申请人名称 | 神马实业股份有限公司 |
| 申请人地址 | 河南省平顶山市卫东区建设中路63号 |
专利法律状态
2023-05-12
授权
状态信息
授权
2022-06-14
公布
状态信息
公布
摘要
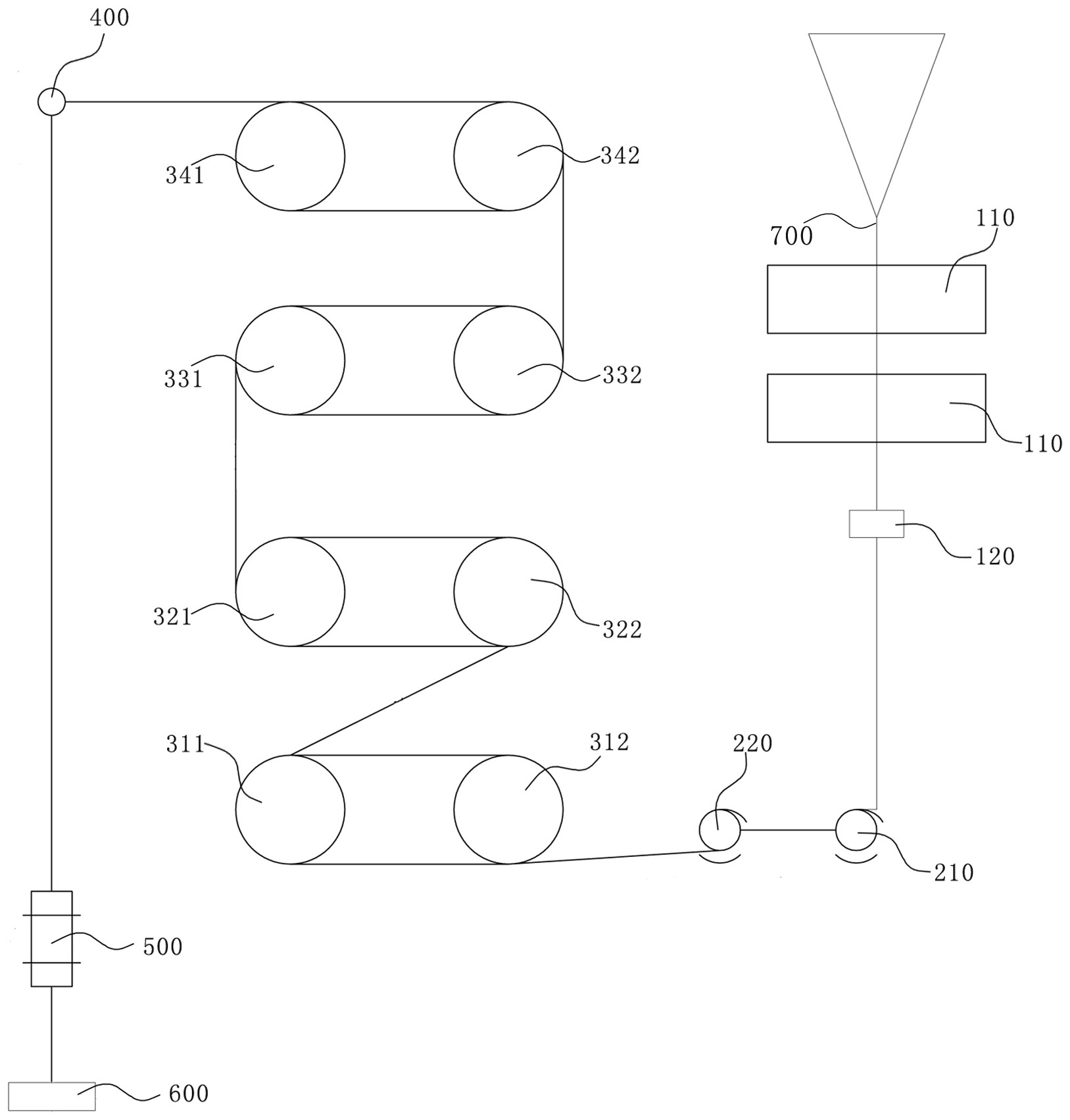
本发明属于纺织行业新材料技术领域。公开了一种牵伸热辊组件,包括第一对辊组、第二对辊组、第三对辊组和第四对辊组,第一对辊组为镜面辊,所述第二对辊组表面粗糙度Ra值为2.0‑2.8微米,所述第三对辊组的表面粗糙度Ra值为2.0‑2.8微米,所述第四对辊组表面粗糙度Ra值为1.8‑2.5微米,在各对辊组内均设置有加热单元;第一对辊组、第二对辊组、第三对辊组和第四对辊组沿纤维行进方向依次布置。本申请还公开了一种聚酰胺66细旦丝牵伸系统和聚酰胺66细旦丝生产工艺。本申请结构设计合理,能够满足聚酰胺66细旦丝的生产需求,且整个工艺设备改造组装成本低。


