授权公布号:暂无
一种抗偏载千斤顶液压油缸
有效
申请
2018-10-31
申请公布
2020-05-08
授权
1970-01-01
预估到期
2038-10-31
| 申请号 | CN201811283072.6 |
| 申请日 | 2018-10-31 |
| 申请公布号 | CN111115490A |
| 申请公布日 | 2020-05-08 |
| 分类号 | B66F3/25;F15B15/14;F15B15/20 |
| 分类 | 卷扬;提升;牵引; |
| 申请人名称 | 泰州海陵液压机械股份有限公司 |
| 申请人地址 | 江苏省泰州市泰东工业园区8号 |
专利法律状态
2020-10-23
专利申请权、专利权的转移
状态信息
专利申请权的转移;IPC(主分类):B66F3/25;专利申请号:2018112830726;登记生效日:20200929;变更事项:申请人;变更前权利人:丁克芳;变更后权利人:泰州海陵液压机械股份有限公司;变更事项:地址;变更前权利人:225300 江苏省泰州市海陵工业园区泰东工业园区8号;变更后权利人:225300 江苏省泰州市泰东工业园区8号
2020-06-02
实质审查的生效
状态信息
实质审查的生效;IPC(主分类):B66F3/25;专利申请号:2018112830726;申请日:20181031
2020-05-08
公布
状态信息
公布
摘要
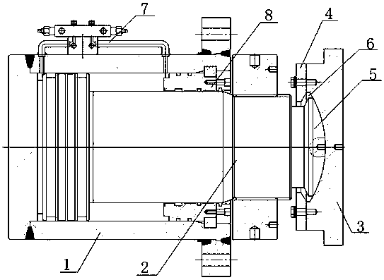
本发明公开了一种抗偏载千斤顶液压油缸,它包括液压油缸体(1)、活塞杆(2)、凹球面法兰(3)以及压盖(4),所述活塞杆(2)设置于液压油缸体(1)内腔中,该活塞杆(2)顶端伸出液压油缸体(1)外,且活塞杆(2)顶端中心设置有凸球头(5),所述压盖(4)设置于活塞杆(2)上,所述凹球面法兰(3)中心开设有凹球面(6),所述凹球面法兰(3)设置于压盖(4)一侧,所述液压油缸体(1)一侧设置有用于控制液压油缸体(1)内腔压力的闭环电液控制管路系统(7),所述液压油缸体(1)端部设置有与活塞杆(2)相接触的密封件(8)。本发明采用抗偏载千斤顶液压油缸,增强了抗偏载的能力,有效地避免千斤顶因受力不在中心上而损坏千斤顶的情况发生。


