授权公布号:CN106558987B
低静态电流线性调节器电路
有效
申请
2015-09-29
申请公布
2017-04-05
授权
2019-12-20
预估到期
2035-09-29
| 申请号 | CN201510631259.0 |
| 申请日 | 2015-09-29 |
| 申请公布号 | CN106558987A |
| 申请公布日 | 2017-04-05 |
| 授权公布号 | CN106558987B |
| 授权公告日 | 2019-12-20 |
| 分类号 | H02M3/156 |
| 分类 | 发电、变电或配电; |
| 申请人名称 | 意法半导体(中国)投资有限公司 |
| 申请人地址 | 上海市闵行区东川路555号丁楼4层 |
专利法律状态
2019-12-20
授权
状态信息
授权
2017-05-03
实质审查的生效
状态信息
实质审查的生效IPC(主分类):H02M 3/156申请日:20150929
2017-04-05
公布
状态信息
公开
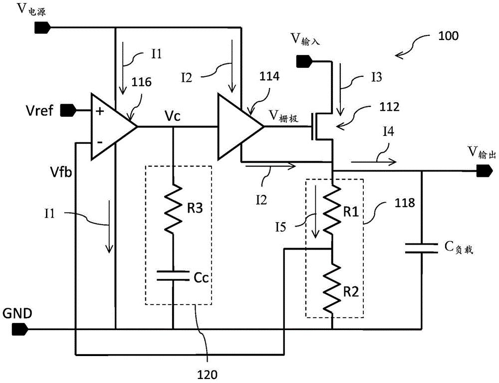
摘要
本发明涉及低静态电流线性调节器电路。线性调节器电路包括被耦接于输入电压节点与输出电压节点之间的功率晶体管。该线性调节器的控制电路包括反馈网络,该反馈网络具有被耦接至该输出电压节点的输入端以及被配置为用于生成反馈电压的输出端。误差放大器接收参考电压和该反馈电压以生成误差信号。驱动器电路接收该误差信号并且具有被耦接以驱动该功率晶体管的控制端子的输出端。该驱动器电路的第一电源端子被耦接至第一电源节点,并且该驱动器电路的第二电源端子被耦接至该输出电压节点。用于操作该驱动器电路的偏置电流被相应地直接拉至该输出电压节点以支持该调节器电路的低静态电流操作。


