授权公布号:CN204695151U
电压调节器
有效
申请
2014-12-29
申请公布
1970-01-01
授权
2015-10-07
预估到期
2024-12-29
| 申请号 | CN201420872874.1 |
| 申请日 | 2014-12-29 |
| 授权公布号 | CN204695151U |
| 授权公告日 | 2015-10-07 |
| 分类号 | G05F1/56 |
| 分类 | 控制;调节; |
| 申请人名称 | 意法半导体(中国)投资有限公司 |
| 申请人地址 | 上海市闵行区东川路555号丁楼4层 |
专利法律状态
2015-10-07
授权
状态信息
授权
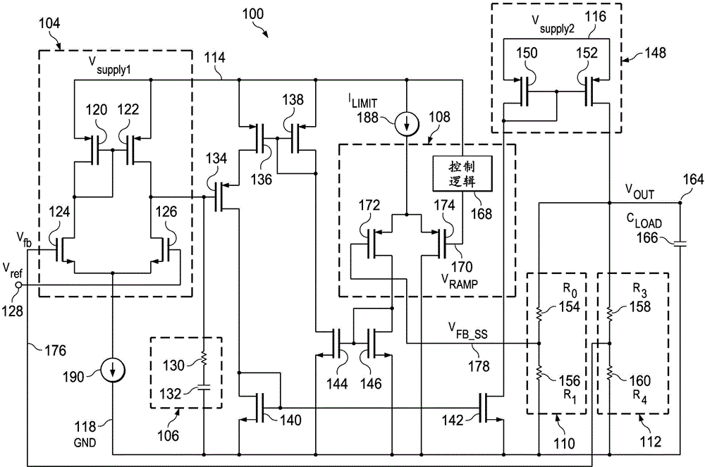
摘要
一种电压调节器,包括具有相反类型晶体管(P型和N型)的两个输入对,以提供软启动功能用于从零或者低于N型晶体管的阈值的电压逐渐增加电压调节器的输出电压到操作电压。电压调节器操作在软启动模式,其中可变电压信号逐渐爬升以允许输出电压达到操作电压,以及正常操作模式,其中操作电压得到保持。


