授权公布号:CN207455708U
一种太阳能墙板加热装置
有效
申请
2017-11-15
申请公布
1970-01-01
授权
2018-06-05
预估到期
2027-11-15
| 申请号 | CN201721517784.0 |
| 申请日 | 2017-11-15 |
| 授权公布号 | CN207455708U |
| 授权公告日 | 2018-06-05 |
| 分类号 | F24D12/02;F24S20/40 |
| 分类 | 供热;炉灶;通风; |
| 申请人名称 | 辽宁新世界科技股份有限公司 |
| 申请人地址 | 辽宁省鞍山市千山优格街19号 |
专利法律状态
2018-06-05
授权
状态信息
授权
摘要
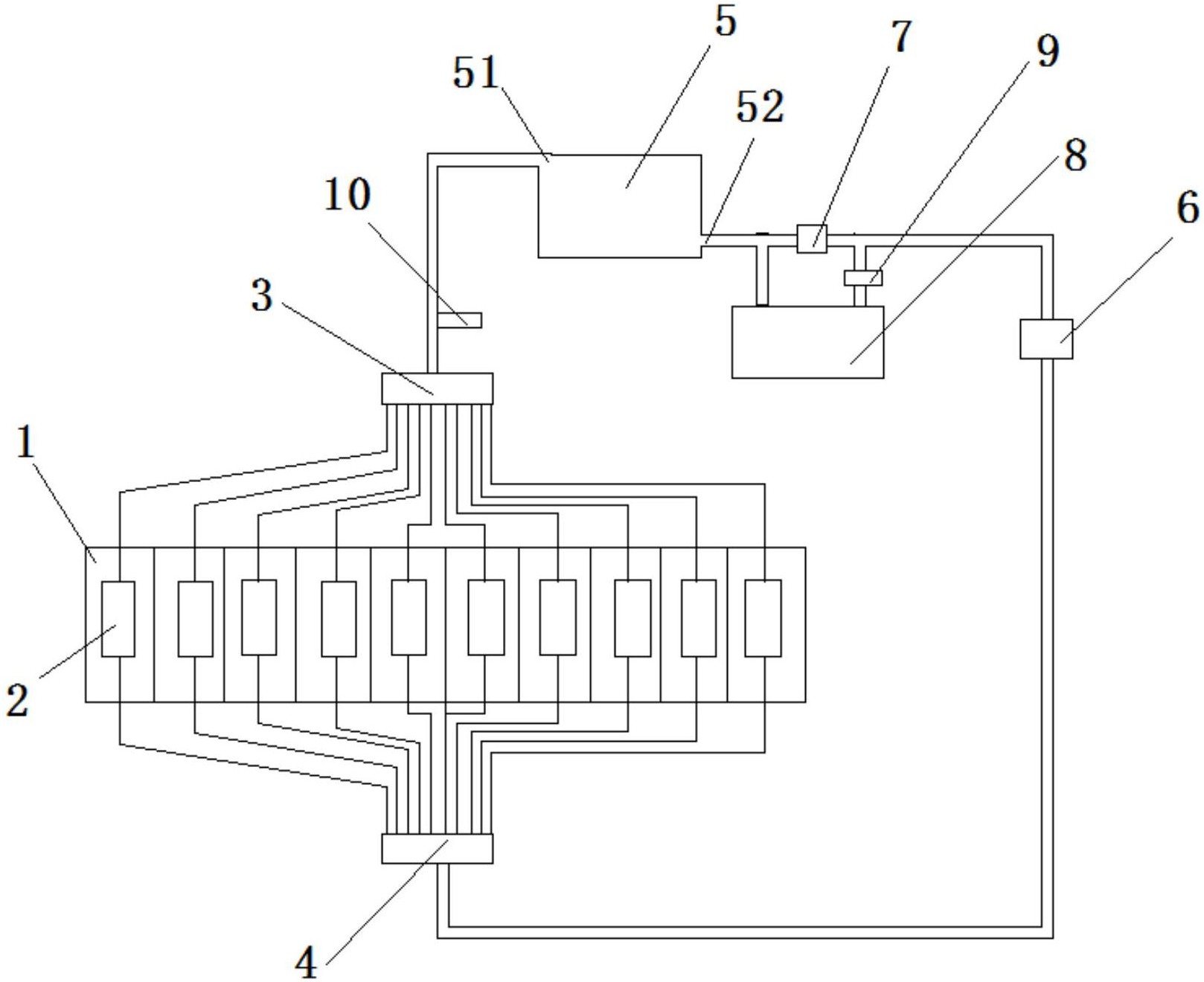
本实用新型公开一种太阳能墙板加热装置,包括墙板,所述墙板设置竖直方向的换热腔,所述换热腔内设置换热器;所述换热器的上端通过管道与上分流板连接,下端通过管道与下分流板连接;上分流板与太阳能换热板的热水出口连接;下分流板与循环泵连接,循环泵与太阳能换热板的凉水进口连接;循环泵与所述凉水进口的管道上串联有第一电磁阀;第一电磁阀的两端通过管道与电加热器连接;电加热器与第一电磁阀间还设置第二电磁阀;本实用新型的优点是:由于采用了太阳能及辅助电加热的取暖方法,不仅低碳环保,而且节约了电能,保证了取暖效果。


