授权公布号:CN209958442U
一种用于食品加工车间的消毒系统
有效
申请
2019-03-21
申请公布
1970-01-01
授权
2020-01-17
预估到期
2029-03-21
| 申请号 | CN201920387574.7 |
| 申请日 | 2019-03-21 |
| 授权公布号 | CN209958442U |
| 授权公告日 | 2020-01-17 |
| 分类号 | E03C1/04;E03C1/05;A47K5/12 |
| 分类 | 给水;排水; |
| 申请人名称 | 深圳市麦轩食品有限公司 |
| 申请人地址 | 广东省深圳市宝安区松岗街道潭头西部工业区52-53幢 |
专利法律状态
2020-01-17
授权
状态信息
授权
摘要
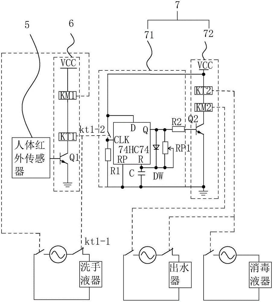
本实用新型涉及一种用于食品加工车间的消毒系统,其包括:洗手池,洗手池上设有洗手液器、出水器,洗手池靠近出水器处设置有消毒液器,洗手池设有检测前方有无人员并形成检测信号的人体红外传感器,人体红外传感器耦接有以接收检测信号并输出第一控制信号的第一控制电路,第一控制电路耦接有以接收控制信号并输出延时控制信号的延时控制电路,当人体红外传感器检测到人体时,所述第一控制电路控制所述洗手液器启动与所述出水器延时启动,所述延时控制电路控制所述消毒液器延时启动后再控制所述出水器延时启动。本实用新型具有自动控制清洗消毒顺序,从而保证工人清洗消毒自动化,不仅节省人力且保证清洗干净,进而保证食品加工卫生的效果。


