授权公布号:CN217978331U
储气罐机构及多功能储气系统
有效
申请
2022-08-30
申请公布
1970-01-01
授权
2022-12-06
预估到期
2032-08-30
| 申请号 | CN202222292546.1 |
| 申请日 | 2022-08-30 |
| 授权公布号 | CN217978331U |
| 授权公告日 | 2022-12-06 |
| 分类号 | F17C1/00;F17C13/04;F17C13/00;F17D1/04;F17D3/14 |
| 分类 | 气体或液体的贮存或分配; |
| 申请人名称 | 金果园老农(北京)食品股份有限公司 |
| 申请人地址 | 北京市延庆区八达岭镇飞东路1号 |
专利法律状态
2022-12-06
授权
状态信息
授权
摘要
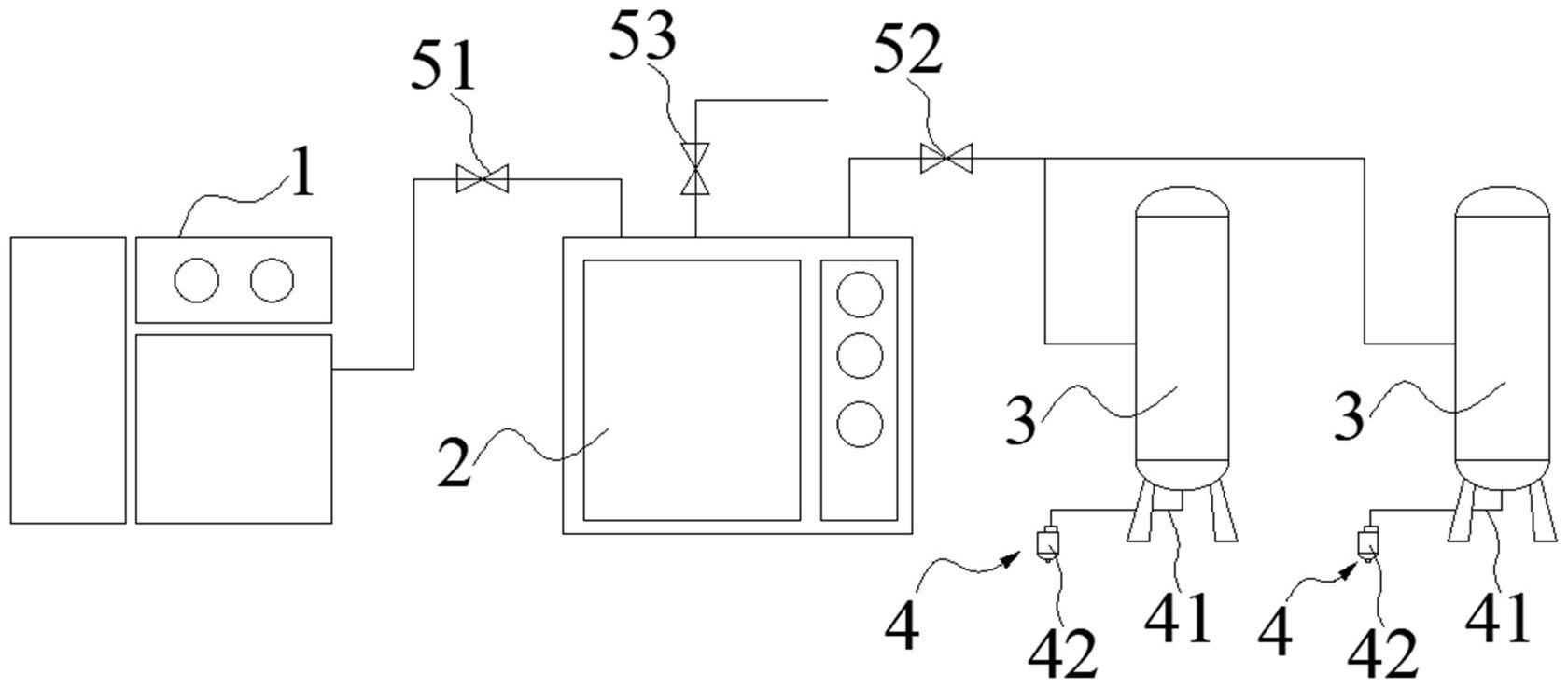
本实用新型提供一种储气罐机构及多功能储气系统。该储气罐机构,包括:储气罐本体;冷干机,冷干机连接于储气罐本体与空压机之间,用于减少压缩气体中的水汽;自动排液装置,自动排液装置与储气罐本体连接,并设于储气罐本体的底部,用于自动排出储气罐本体内部的积水和/或积油。本实用新型提供的储气罐机构及多功能储气系统,通过在储气罐本体与空压机之间设置冷干机,一方面对压缩气体进行降温,另一方面对压缩气体进行干燥,降低其水汽含量,提高压缩气体的纯净度;在储气罐本体的底部设置自动排液装置,能够自动排出储气罐本体内部的积水和/或积油,即使在冬天或气温较低的环境下,也能够保证储气罐本体与空压机的正常工作。


