授权公布号:CN112701881B
高压串联可控硅双电源触发系统
有效
申请
2021-01-25
申请公布
2021-04-23
授权
2022-03-18
预估到期
2041-01-25
| 申请号 | CN202110095038.1 |
| 申请日 | 2021-01-25 |
| 申请公布号 | CN112701881A |
| 申请公布日 | 2021-04-23 |
| 授权公布号 | CN112701881B |
| 授权公告日 | 2022-03-18 |
| 分类号 | H02M1/06 |
| 分类 | 发电、变电或配电; |
| 申请人名称 | 上海雷诺尔科技股份有限公司 |
| 申请人地址 | 上海市嘉定区城北路3968弄188号1幢 |
专利法律状态
2022-03-18
授权
状态信息
授权
2021-04-23
公布
状态信息
公布
摘要
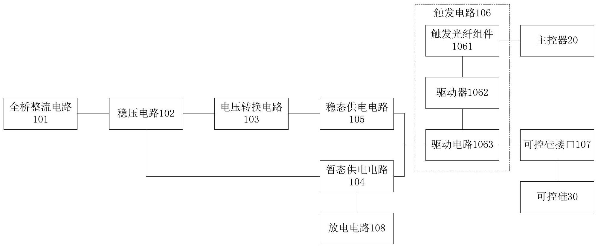
本发明涉及一种高压串联可控硅双电源触发系统,包括:全桥整流电路、稳压电路、电压转换电路、触发电路、稳态供电电路、暂态供电电路和可控硅接口;全桥整流电路将高压电缆中的电压整流成原始电压;稳压电路对原始电压进行稳压操作,得到暂态供电电压;电压转换电路对暂态供电电压进行电压转换,得到比暂态供电电压小的稳态供电电压;暂态供电电路将暂态供电电压传输给触发电路,稳态供电电路将稳态供电电压传输给触发电路,以使触发电路通过可控硅接口触发可控硅。采用本发明的技术方案,利用比暂态供电电压小的稳态供电电压为触发电路供电,能够降低触发电路中的电阻功率,这样便能降低整体的触发功率,从而实现节能。


