授权公布号:CN213335730U
一种化工用节能热交换装置
有效
申请
2020-08-17
申请公布
1970-01-01
授权
2021-06-01
预估到期
2030-08-17
| 申请号 | CN202021713826.X |
| 申请日 | 2020-08-17 |
| 授权公布号 | CN213335730U |
| 授权公告日 | 2021-06-01 |
| 分类号 | F28D21/00;F28F19/01;F28F9/007 |
| 分类 | 一般热交换; |
| 申请人名称 | 西安汉港新材料科技有限公司 |
| 申请人地址 | 陕西省西安市未央区汉城街道扬善路6号 |
专利法律状态
2021-06-01
授权
状态信息
授权
摘要
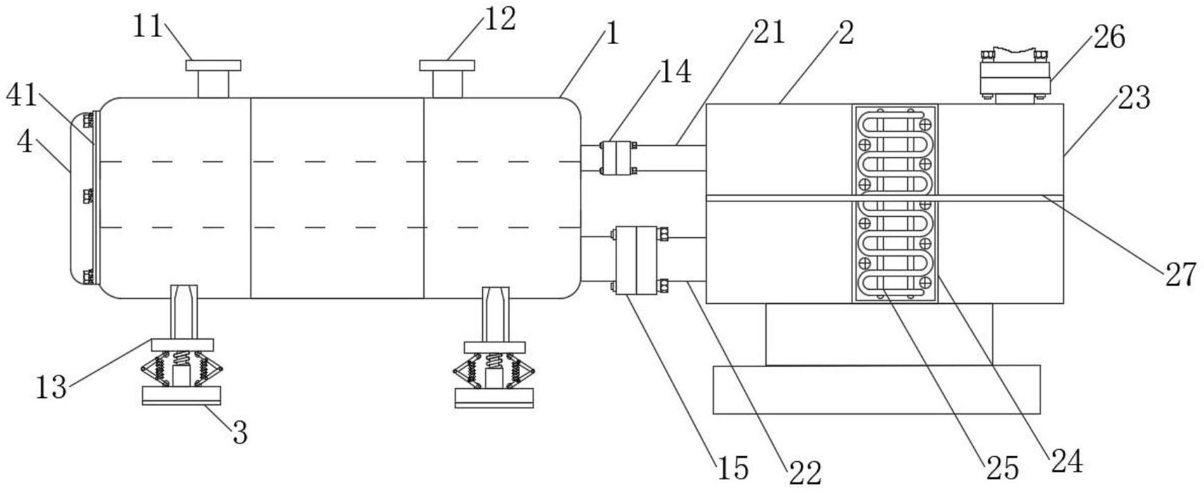
本实用新型涉及化工热交换领域,具体为一种化工用节能热交换装置,包括机器主体、循环机构、减震机构和拆卸机构,所述机器主体包括出水口与入水口,所述出水口与入水口的右侧安装有循环机构,所述循环机构包括第一传水管,所述出水口的右侧安装有第一传水管,所述入水口的右侧安装有第二传水管。本实用该采用在装置外侧进水口与出水口处,安装法兰连接循环利用箱,采用冷凝降低水温,并且采用滤网过滤杂质,再从进水口传入循环利用,并且在装置的下方安装有减震机构,在装置的前端设置有可拆卸机构,方便打开进行保养维修,达到了水资源循环利用,且装置具有减震,减少损伤,并且方便保养的效果。


